工频耐压试验操作注意事项
发布时间:2017-10-28
浏览数:213
1、 试验人员应做好分工,明确相互间联系办法。并有专门人监护现场安全及观察试品状态。
2、被试品应先清扫干净,并保持干燥,以免损坏被试品和试验带来的误差。
3、对于大型试验,一般都应先进行空升试验。即不接试品时升压至试验电压,校对各种表计,调整球间隙。
4、升压速度不能太快,并必须防止突然加压。例如调压器不在零位的突然合闸。也不能突然切断电源,一般应在调压器降至零位时拉闸。
5、当电压升至试验电压时,开始计时,到1min 后,迅速降压到1∕3 试验电压以下时,才能拉开电源。
6、在升压或耐压试验过程,如发现下列不正常情况时,应立即降压,切断电源。停止试验并查明原因:1)电压表指针摆动很大;2)发现绝缘烧焦或冒烟;3)被试品内有不正常的声音。
7、耐压试验前后应测量绝缘电阻,检查绝缘情况。
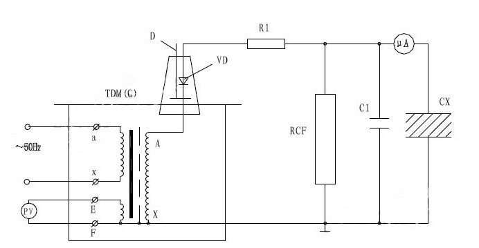
8、试验变压器在做被试品的直流耐压或泄漏试验时接线原理图如图7。
注:此试验应先抽出短路杆“D”,图下所示。

图中:VD–高压硅堆 R1–限流电阻 C1–高压滤波电容
RCF–阻容分压器 CX–被试品 uA–带保护微安表
泄露试验中限流电阻R1选择在额定输出电压时,输出端短路电流不超过高压硅堆的整流电流。如电压硅堆的整流电流100mA 时用于60KV 的试验装置中,限流电阻按R1=60/0.1=600KΩ选择。限流电阻还应具有足够的容量和沿面放电距离。高压滤流电容C1一般选择在0.01–0.1uF,当被试品的电容量很大时,C1可省略不用。
上一篇:直流高压发生器的故障检查与处理
下一篇:变压器操作箱操作流程介绍
027-65526006
027-65526007
在线客服