大电流发生器的工作原理
发布时间:2018-07-20
浏览数:214
大电流发生器专门对50Hz开关,电流互感器或其他电气设备进行升流及负载试验,用来判断这些设备是否能够正常出厂的准用仪器,广泛用于发电厂、变配电站、电器制造厂及科研、实验室等单位。国电中星应广大用户要求,为大家介绍大电流发生器的工作原理。

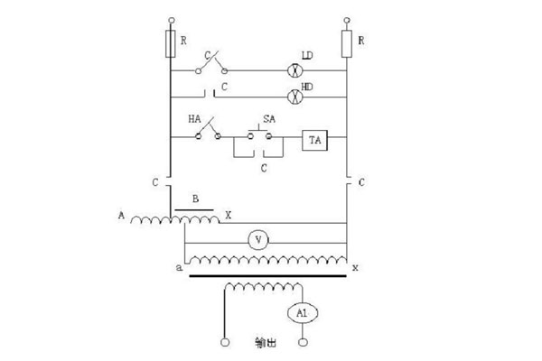
大电流发生器一般由仪表指示灯板和操作板组成,仪表指示灯板分大、小量程的两块电流表和大小量程的选择开关(钮子开关),操作面板由启动按钮(绿色,指的是电源信号)、停止按钮(红色,指的是工作信号)以及工作系统组成。大电流发生器采用一次接线柱输入方式,下端有升流器二次输出大电流接线端(有开门接线方式金额不开门接线方式)

C——为常闭??サ?/p>
A——为熔断器
LD——为电源指示灯
HD——为升压指示灯
HA——为停止按钮
S A ——为升压按钮
T A——为交流解析安全
B——为电压表
T——为升流变压器
V——为电压表
A L——为电流互感器
输入工作电源后,可通过调节调压器输出电压而获得试验所需的大电流。
大电流发生器采用一体化结构,操作和数据读取较为方便,是各行业在电气调试中对电气设备进行电流负载试验以及升温试验的设备,更多关于大电流发生器的相关知识尽在国电中星,敬请关注!
下一篇:如何快速有效选择大电流发生器?
027-65526006
027-65526007
在线客服